虹桥机场高杆灯照明系统节能设计的探讨
1 引言
随着时代的发展,现代化建设步伐的不断加快,能源的供需矛盾越来越突出,节电节能、绿色照明的要求也越来越迫切,越来越高。能源的节约成了我们迫在眉睫的重要任务,各地府也在政府工作报告中明确年度的节能降耗指标。随着电力电子技术的快速发展,在不断淘汰一些旧技术后,很多拥有自己节能技术的公司正如雨后春笋般的成长起来。
赢咖7极悦 目前在照明节能技术上,在照明控制回路中可采取好多方式,很多节能厂商也“神秘”地表达了其产品技术路线,产品性能,比如半夜灯隔盏亮控制、传统电磁按时段换挡控制、传统电磁固定降压控制等,不管他们是否出于商业目的,是否客观、理性、正确地表达,毋庸置疑,大家都开始感受到了能源的危机,纷纷对此投入经费、研究技术、开发产品。
赢咖7极悦 此次,虹桥机场西区建设中高杆灯照明的设计也是件很大的工程。由于高杆灯数量多、亮灯功率大、亮灯时间长,对于电能的消耗是一个十分庞大的数据,因而对于在不影响机坪照明亮度的情况下,减少高杆灯对电能的消耗是必不可少的,应该引起足够的重视和思考。
2 控制回路系统分析
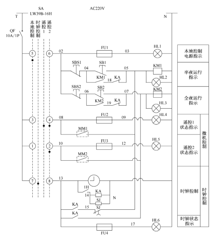
赢咖7极悦 如图 1 所示,这个高杆灯控制回路系统共有三个方式控制高杆灯,即 :手动控制方式、微机遥控控制方式、时钟控制方式,并可通过SA 转换开关选择高杆灯亮灯的控制方式。
赢咖7极悦 此次虹桥机场西区的每基高杆灯上的灯具都分为两个回路,称之为半夜回路和全夜回
路,即半夜回路上的灯在点亮一段时间后需要关闭,全夜回路上的灯则在晚上保持常亮状态。每基高杆灯上的灯数量有多种,分为 7 盏、9盏、12 盏,全夜回路上的灯就 3 盏,其余的均在半夜回路。这两个回路的开关分别为通过继电器的线圈 K M 1 和 K M 2 得失电来控制触点 K M 1 和 K M 2 的吸合和分开,即控制开关K M 1 和 K M 2 的分和合。
2.1 手动控制
当 SA 转换开关打到本地控制档时,图 1中 5、6 两点导通,指示灯 H L1 点亮,说明此时高杆灯控制是手动控制。当按手动按钮 SB1和 SB2 使线圈 K M 1 和 K M 2 得电,接着触点
K M 1 和 K M 2 合上,通过走 02 → 04 → 18 →05 和 02 → 06 → 19 → 07 线路,半夜模式和全夜模式一起亮起来,同时指示灯 H L2、H L3也亮起来 ;当按 SBS1 和 SBS2 按钮时,原先断开回路线圈失电,触点分开,半全夜回路的灯一起灭。

图 1 高杆灯二次回路控制接线图
2.2 时钟控制
当 SA 转换开关打到时钟控制时,图中 7、8 两点导通,指示灯 H L6 点亮,此时高杆灯
由时钟控制。在这个控制方式中,有个定时钟来控制开关 1H 的导通和断开。当定时钟按设定的时间闭合 1H ,接触器 K A 和延时继电器SJ 的线圈同时得电,则 K A 触点闭合。通过走 13 → 15 → 05 → K M 1 线圈→ N 线,线圈K M 1 得电后使接触器 K M 1 的触点吸合,于是半夜回路的灯就亮起来了 ;同理,全夜回路的也一同亮起来。由于延时继电器 SJ 是延时断开的,经过延时时间后 SJ触点会自动断开,则 K M 1 线圈就失电了,于是 K M 接触器的触点也随之断开,半夜回路的灯就相应的断开,只剩下一个全夜回路的灯亮着。
2.3 微机遥控控制
SA 有两档是遥控控制,遥控 1 可导通 3、4 和 1、2 两个回路,遥控 2 只能导通 1、2 回路。微机控制主要通过远程遥控发送命令控制触点 M M 1 和 M M 2 的吸合和断开使线圈 K M 1和 K M 2 得电和失电,随之控制半夜回路和全夜回路的灯。
3 节能方案分析
由于每基高杆灯上有两路,即半夜回路和全夜回路,因而在运行高杆灯时可以通过关闭一个回路来达到节能的效果,减少对电能的消耗。
高杆灯控制系统总共有三个回路,其中手动控制部分一般都用于维护单基高杆灯、检查电路的情况下。平时正常运行时,若放手动位置,由于手动控制下高杆灯之间都是独立的,要到现场一基一基去开和关,则是一项十分劳累而又繁琐的工作。因而下面只分析定时钟控
制和微机控制这两个回路。
赢咖7极悦3.1 采用定时钟控制节能
该模式的控制方式就是主要通过定时钟在案设定的时间内导通半全夜回路的灯,经过延时继电器一段延时时间后断开半夜回路的灯,最后通过按定时钟设定好的关闭时间再关闭全夜回路的灯。
起初定时钟控制的模式在虹桥机场西区刚刚建设好的时候运行过一段时间。在运行几个月后,能做到节能,而且投入的成本较低,当出现故障时也是个别不亮,不会出现大面积不亮。但是,同时也出现了很多问题,例如 :
(1)延时继电器的延时时间不够长,提早关闭半夜回路稍微影响机坪照明。由于最大延时时间为 6h,在傍晚 5 :30 亮起后,11 :30就关闭了 ;然而机场航班在这个时候还有很多,还需要较强光照亮度,在夏天还好点,开启时间比较晚。这个控制回路比较适合路灯照
明。
赢咖7极悦(2)每基高杆灯都是单独的、分散的,比较独立。由于定时钟是安装在每基高杆灯上,它们只受自己的定时钟控制,每个定时钟的时间不一样而导致亮灯情况不一致。
(3)不能集中控制或者随时控制。当碰到一些恶劣天气时,需要即时开启或者关闭时,则无法做到,只能到现场一基一基手动开启。
3.2 微机遥控控制节能方案
赢咖7极悦1) 微机遥控控制系统现状
在使用定时钟控制模式出现一些小问题后,便开始使用遥控控制。通过微机远程控制,发送 M M 1 和 M M 2 触点吸合、断开的命令来控制半夜回路和全夜回路。虽然做到了集中控制和单灯监控,然而在使用微机遥控控制模式时发现按照原先的控制原理图是无法达到关闭半夜回路后的节能效果。它只能控制同时开启或关闭半全夜回路。
2) 控制回路优化
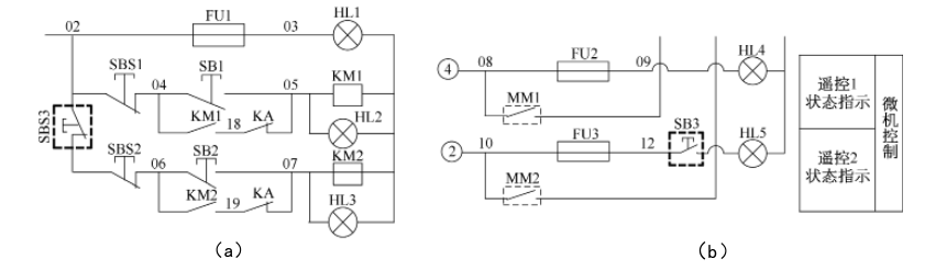
通过研究高杆灯二次控制回路,发现在微机发送同时开启半全夜回路的命令后,交流接触器 K M 1 和 K M 2 的触点都闭合。当经过一段时间后发送关闭半夜回路的命令,即打开M M 1 触点,需打开 K M 1 触点。然而在 M M 1断开的瞬间,虽然 08 → 05 → N 线路不导通,K M 1 线圈失电,触点的打开有短暂的延时,但根据控制回路图,回路可以通过走 10 → 07→ 19 → 06 → 02 → 04 → 18 → 05 → N 线路,线圈K M 1又得电,这样触点K M 1就无法打开,也就无法关闭半夜回路。同理也无法关闭全夜回路,只能同时开和关两个回路。
如果在SBS1 和 SBS2 之间断开就可达到随时关闭一个回路的功能,根据图 1 控制图,安装了一个手动开关(如图 2 深粗色虚线方框内),当高杆灯控制方式在微机遥控模式下,断开该开关 ;在本地控制或者定时钟控制模式下,合上该开关。另外由于图 1 遥控 2 模式没用,因而该指示灯也就没用,把其卸下来安装带有灯源指示的 3 对触点(常开,常闭,电源指示灯)的手动开关。这样既经济、节省成本,又简单,只增加了一个开关。
使用微机遥控控制模式后,在操作方面十分简单,控制高杆灯也就很容易。还能实时监控高杆灯的亮灯状态,既可群组控制,又可单灯控制,还可随时控制,真正实现自动化遥控。不过它存在着一些不足之处,使用这套设备投入的成本相比于定时钟控制比较高。

赢咖7极悦图2 增加指数灯开关后的二次控制回路图
4 半全夜亮灯模式的分析
4.1 半全夜亮灯的效果
虹桥机场西区高杆灯的亮灯采用半全夜模式的方式。通过微机发送开关信号控制高杆灯,在后半夜关闭每基高杆灯上的部分灯,来起到节能效果。每基高杆灯上的高压钠灯均为 1000W ,至少 7 盏,有的有 9 盏、12 盏灯,每盏灯回路中的镇流器、电容、触发器的消耗可忽略不计,如图 3 所示。每基高杆灯亮灯时间为晚上 6 时至第二天早上 6 时,共 12h,每晚会消耗很大的电能。在半夜凌晨 1 时后关闭半夜回路上的灯,即每基高杆灯上只亮 3盏灯。粗略的计算,假设所有高杆灯上平均每基有 :(7+9+12)/3=9 盏 ,则有 6 盏灯每晚只亮 7h,5h 是关闭的,于是(6/9)×(5/12)≈ 0.28,便可以得出节约近有 28% 的电能,这将是一个很可观的数字。
赢咖7极悦 在后半夜只开启全夜回路的灯,经过现场选取几基高杆灯对其进行光照亮度的测试后得到下表的数据。根据上述数据,可以计算到光照强度的平均值为 21.3lx,均匀度(平均值 / 最小值)为 1.72。根据民航附件十四机场第四版规定,高杆灯在机坪上的光照强度不小于 20lx,均匀度不大于 4。因而采用半夜灯模式的节能方案很有效地满足了规定和要求。

276机位上高杆灯的光照强度表
赢咖7极悦4.2 半全夜亮灯的不足
由于高杆灯是三相线路对其供电(见图4),在半夜后关闭部分灯后(见图 3)每盏灯是由一相供电的,使得每相功率因灯熄灭而有不同程度的下降,但是在配电网中完全做到三相平衡是不可能的,这是因为 :
(1)由于三相电压不平衡,在轻载的相线上的电压会高于额定电压,因而对高杆灯将会有不同程度的损害。在实际运行中,经过2011 年 3 月至 8 月半年的维修统计,共有 16盏 1000W 灯具、一只镇流器、一个触发器损坏,其损坏情况还是很小的。
赢咖7极悦(2)三相总功率不平衡降低了上级供电系统的供电效率。三相不平衡会导致中性线上有电压,即会产生电流通过中性线,增加传输线路的功率损耗,即 P=3I2 R,零序电流 I 越大,线路损耗 P 越大。由于半夜之后每基只剩 3 盏1000W 与 2 盏 400W (照射服务车道),平均分配至每相后,零序电流不会很大,其线路损耗也不是很明显。

图 3 带触发器高压钠灯接线图

图 4 高杆灯一次回路接线图
4.3 半全夜亮灯的优势
赢咖7极悦 由于半全夜控制只是通过对两个回路的触点进行吸合和断开的控制,不需要调压、移相等技术,只要反馈两回路接触器触点断开或闭合的信号,就能了解到现场高杆灯的亮灯状态,
而且由于电路十分简单,因而控制起来比较简单,维修也十分方便,可靠性较高,成本较低。另外经粗略地计算,该方式的亮灯节能效率十分可观,大大降低了对电能的消耗。使用半全夜亮灯模式在后半夜高杆灯对机坪照明的光照强度也满足规定,不存在照度不够或不均现象。
5 结论与展望
本文通过对虹桥机场高杆灯控制系统的分析和研究,介绍了高杆灯系统的三个控制回路,分析了各个控制回路的优劣处。该照明系统采用了半全夜灯的节能模式,虽然存在些不足之处,但在满足光照强度要求下实现了节能效果,有效地降低了机场运行时在后半夜对电能的消耗。同时由于该控制回路简单而成本低,可靠性强,是一套既经济又实用的照明系统。
现在对于照明系统节电的客观要求和呼声越来越高,国家对此的政策也十分明朗,虽然目前由于节能技术条件的限制,并没有全面实施节能技术,没有达到最佳的节能效果,但是在电力电子技术的快速发展下,希望并相信在技术上将会探索出更加可行的路线,更加适合照明节能长久发展的道路。
上一条: 机场站坪高杆灯避雷针 防雷分析及改进建议
下一条: 关于高杆灯风载荷的设计与计算


苏公网安备32108402000666号 